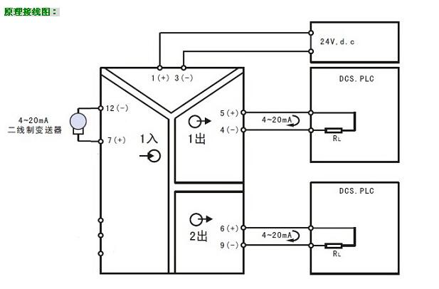
概述:HD213一入二出隔離配電器是一種向二線制4-20mA儀表供電,并將1路信號隔離轉換成2路標準信號的儀表將,分為2路信號后可供不同設備接收使用。該變送器輸入/輸出/電源/各通道間多方全隔離,超強抗電磁干擾能力,精度高,輸入輸出選擇范圍寬,標準導軌安裝便于檢測與維護。廣泛用于電力、石油化工、污水處理等領域的數據采集、信號傳輸轉換和DCS集散控制系統(tǒng)。
HD213一入二出隔離配電器與各種二線制4-20mA溫度變送器、流量變送器、壓力變送器、液位變送器等配套,完成取回參數信號、隔離轉換輸出的工作。隔離輸出的信號可接入數顯控制儀、PLC、變頻器等設備,并對終端接收設備起保護作用。該變送器采用了最先進的數字化技術,具備了傳統(tǒng)模擬儀表所不具備的多項先進性能,即使在大功率變頻控制系統(tǒng)中依然能夠可靠應用;同時,數字化技術的應用有效提高了隔離轉換精度;內部采用數字化調校、無需零點及滿度調整、自動動態(tài)零點校準、溫度漂移自動補償等諸多先進技術
產品特點:
◇ 將1路信號隔離分配為2路信號輸出,并配電24V
◇ 輸入/輸出/電源之間全隔離,超強抗干擾能力
◇ 采用最先進的數字化技術,線性好,精度高
◇ SMT表貼工藝及厚膜集成技術,可靠穩(wěn)定
◇ 自動零點自動校準,自動溫度補償技術
◇ 標準DIN35導軌安裝,裝卸方便,適合密集安裝
◇ 體積小巧,外形美觀,配電、隔離與變送一體
◇ 帶電源指示燈和線路故障指示燈
選型及定貨代碼:
型 號:HD213-[輸入代碼]/[輸出代碼]
|
名稱 |
基本型號 |
輸入種類 |
輸出種類 |
供電24V |
||
|
輸入代碼 |
輸入信號 |
輸出代碼 |
輸出信號 |
|||
|
隔離配電器 (一入二出) |
HD213- |
1 |
二線制變送器輸出 4~20mA 配電電源19-28V |
1 2 3 4 5 6 7 8 9 Q |
0~100mv 0~10mA 0~20mA 4~20mA 0~5V 0~10V 1~5V -5V~+5V -10V~+10V 其它 |
|
(1)輸入和輸出可以任意組合;特殊代碼請向我們確認并用Q表示
(2)選型舉例: HD213-14表示,輸入1路 4~20mA ;輸出2路 4~20mA ,帶對外24V配電
|
HD213隔離變送器:輸入/輸出/電源、輸出與輸出之間多方全隔離,超強抗干擾能力 |
|
|
精確度 |
±0.1~0.2%FS |
|
輸入信號(1路) |
0~20mV,0~100mV,0~5V,0~10V,4~20mA,0~20mA,±5V,±10V等 |
|
輸出信號(2路) |
0~100mV,0~5V,0~10V,4~20mA,0~20mA,±5V,±10V等 |
|
輸入阻抗 |
≥100K(電壓輸入);≤50Ω(電流輸入) |
|
輸出負載 |
≥5K(電壓輸出);≤ 250Ω(電流輸出) |
|
輔助電源 |
DC24V |
|
安裝導軌 |
標準DIN35 |
|
外形尺寸 |
103×83×23 mm |
|
頻率響應 |
≤2000 HZ |
|
使用溫度 |
-10~60℃ |
|
貯存溫度 |
-20~70℃ |
|
溫度系數 |
150ppm/℃ |
|
滿量程調整范圍 |
20% (SPAN電位器) |
|
零位調整范圍 |
10% (ZERO電位器) |
|
最大相對濕度 |
90% (不結露) |
|
隔離電壓 |
1500VDC(1分鐘) |

客服熱線:

